Track from | Track to | Contents |
|---|
| 1 | 13 | Chassis grounds |
| 14 | 22 | Battery, starter and alternator |
| 23 | 35 | Injection, injectors and ignition |
| 36 | 49 | Injection, ignition and knock control |
| 50 | 62 | Injection, Lambda probe |
| 63 | 73 | Injection, fuel pump and relay |
| 74 | 83 | Ignition switch, X-relay |
| 84 | 95 | Coolant fan, additional instruments |
| 96 | 103 | Reversing lights |
| 104 | 114 | Headlights and headlight adjustment |
| 115 | 127 | Light switch, headlight flasher, parking lights |
| 128 | 137 | Glovebox, boot and licence plate lights |
| 138 | 150 | Blinker and hazard flashers |
| 151 | 164 | Screen washers, heated washer jets, horn |
| 165 | 171 | Tachometer, clock, instrument dimmer |
| 172 | 180 | Voltage control, coolant monitoring, fuel gauge, speedometer |
| 181 | 194 | Minicheck, oil pressure gauge, coolant monitoring |
| 195 | 207 | Front and rear fog lights, sidelights |
| 208 | 219 | Interior lights, door contact switches, makeup mirror, cigar lighter |
| 220 | 231 | Radio, fresh air fan, heated rear screen |
| |
| 1 | 11 | Battery, starter, alternator |
| 12 | 22 | Controller for Monomotronic injection, fuel pump |
| 23 | 34 | Lamda probe, activated carbon container, throttle switch |
| 35 | 43 | Hall sender, spark plugs |
| 44 | 56 | Screen wash/wipe, heaadlight washers, heated washer jets, horn |
| 57 | 59 | Minicheck, oil pressure controller, coolant monitoring |
| 9 | 14 | Battery, starter, alternator |
| 15 | 26 | Glow plugs, fuel cutoff valve, glowplug relay, exhaust recirculation |
| 27 | 39 | Oil cooler, coolant pump, oil cooler fan |
| 40 | 50 | Controller for exhaust recirculation, idle control, glowplug relay, fuel shutoff |
| 10 | 20 | Injection, lambda probe |
| 21 | 30 | Fuel pump relay, fuel pump, injectors |
| 31 | 42 | Electronic ignition |
| 56 | 59 | Coolant fan |
| 60 | 65 | Coolant fan afterrun |
| 1 | 12 | Time-delayed interior light, makeup mirror |
| 43 | 55 | Dashboard, speedo, tachometer, fuel gauge, oil pressure, coolant temperature |
| 12 | 25 | Interior lights, makeup mirror |
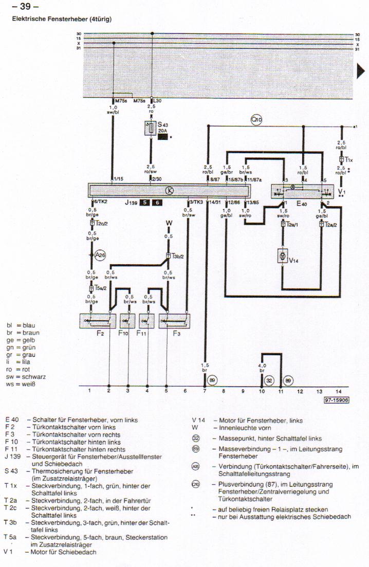
| 1 | 14 | Electric windows - 1 |
| 15 | 28 | Electric windows - 2 |
| | Gebrauchsanleitung |
| | Symbols |